

| JDQ41Y氣動程控切斷閥的應用和原理參數||上海上兆閥門制造有限公司 發布時間:16-05-14 | ||||||||||||||||||||||||||||||||||||||||||||||||||||||||||||||||||||||||||||||||||||||||||||||||||||||||||||||||||||||||||||||||||||||||||||||||||||||||
一、氣動程控切斷閥--概述
|
||||||||||||||||||||||||||||||||||||||||||||||||||||||||||||||||||||||||||||||||||||||||||||||||||||||||||||||||||||||||||||||||||||||||||||||||||||||||
| 規格(DN) | 15-200 | MPa |
| 公稱壓力 | 1.6-16.0 | |
| 密封試驗壓力 | 1.1(倍) | |
| 閥體強度試驗壓力 | 1.5(倍) | |
| 工作溫度(℃) | -40∽100 / -40∽425 | |
| 適用介質 | 水、蒸汽、油品、氣體 | |
| 結構長度 | GB12221-89/ GB12233 | |
| 法蘭標準 | JB/T79-94 | |
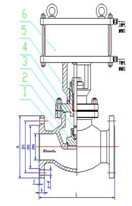
當控制器按事先編好的程序對某個氣源換向閥輸出一個信號,該換向閥動作,使帶壓儀表氣源通過換向閥的切換進入氣動執行機構的氣缸上腔或下腔,推動活塞運動使閥們開啟或關閉。閥門的操作連接方式(如圖所示)。

DN | L | D | D1 | D2 | b | z-Ф |
15 | 130 | 95 | 65 | 45 | 14 | 4-Ф14 |
25 | 160 | 115 | 85 | 65 | 16 | 4-Ф14 |
32 | 180 | 135 | 100 | 75 | 18 | 4-Ф18 |
40 | 200 | 145 | 110 | 85 | 18 | 4-Ф18 |
50 | 230 | 160 | 125 | 100 | 20 | 4-Ф18 |
65 | 290 | 180 | 145 | 120 | 20 | 4-Ф18 |
80 | 310 | 195 | 160 | 135 | 22 | 8-Ф18 |
100 | 350 | 215 | 180 | 155 | 24 | 8-Ф18 |
DN | L | D | D1 | D2 | D6 | b | z-Ф |
15 | 170 | 110 | 75 | 62 | 35 | 24 | 4-Ф18 |
20 | 190 | 130 | 90 | 62 | 45 | 26 | 4-Ф23 |
25 | 210 | 140 | 100 | 72 | 50 | 28 | 4-Ф23 |
32 | 230 | 165 | 115 | 85 | 65 | 30 | 4-Ф25 |
40 | 260 | 175 | 125 | 92 | 75 | 32 | 4-Ф27 |
50 | 300 | 215 | 165 | 132 | 95 | 36 | 8-Ф25 |

JDQ41Y-16C JDQ41Y-160C
1.閥體 | WCB |
2.閥瓣 | WCB |
3.閥桿 | 305 |
4.上蓋 | WCB |
5.填料 | F4 |
6.氣缸 | WCB/QT450 |
1、閥門通路兩端必須加防護蓋,存放在干燥、通風的室內,如長期存放應經常檢查,防止銹蝕;
2、閥門在安裝前不要拿掉防塵蓋,使閥內無污物存在;
3、閥門可安裝在水平或垂直的管道上使用,安裝時去掉防塵蓋,管路先用空氣吹干凈,以免污物帶進閥腔內。


|
||
|
||
|
||
|
||
|
||
|
||
|
||
|
||
|
||
|
||
|
||
|
||
|
||
|
||
|
||